
咨詢熱線0755-26993877
刮板輸送機各部分結構緊密協作,實現高效穩定的物料輸送,是眾多行業生產流程中不可或缺的設備。刮板輸送機在煤炭、礦山等行業物料輸送中占據重要地位,其結構主要由以下幾部分組成。

刮板輸送機跳鏈問題應及時處理,確保流水線平穩運行。平時還要定期檢查鏈條、鏈輪和導軌狀況,預防類似故障發生。下面是一些簡單的刮板輸送機卡鏈跳鏈的原因與應急處理方法

當然可以,以下是關于“刮板輸送機選型注意事項”和“輸送量200噸/小時所需功率”的簡要說明,幫助你做出合理選擇。一、刮板輸送機選型要注意的參數1.輸送能力(輸送

負壓氣力輸送機廣泛應用于物料的輸送,其性能的穩定性直接影響生產效率。及時排查負壓氣力輸送機的真空度不足問題,可以有效保障生產效率。定期維護和檢查設備,合理設計輸送系統

?管道堵塞和潮濕粉料引發的堵塞是氣力輸送中常見問題,尤其是在輸送潮濕粉料時,更容易出現堵塞情況。但通過科學管理和合理措施,完全可以降低發生率,確保系統高效穩定運行。

負壓氣力輸送機以其獨特的工作原理,能夠有效地輸送細小顆粒物料,適用于對環境要求較高的場合。盡管在輸送距離上,正壓系統具有更大的優勢,但在特定應用中,負壓系統仍能滿足需求。

粉體氣力輸送機是一種用于輸送粉狀物料的設備,廣泛應用于化工、制藥、食品、建材等行業。它利用氣流將粉體物料從一個地點輸送到另一個地點,具有以下幾個主要特點:

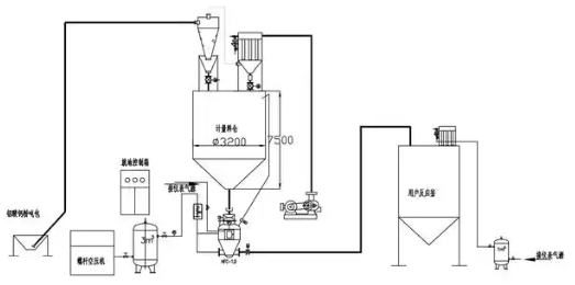
粉煤灰氣力輸送機是一種常用于工業中的粉煤灰輸送設備,主要利用氣流的動力將粉煤灰從一個地點輸送到另一個地點。它廣泛應用于火力發電廠、電站的倉庫到輸送管線、粉礦廠、建材行業等領域

粉體輸送機是一種專門用于輸送粉狀物料的設備,廣泛應用于化工、食品、冶金、建材等行業。其優勢主要體現在以下幾個方面:

?在現代生產輸送中,變頻調速動力滾筒輸送機的多段速精準切換,對提升生產效率、優化物料輸送流程至關重要。通過PLC、變頻器與HMI的協同工作,變頻調速動力滾筒輸送機可實現多段速精準切換
